На этой страничке будет выкладываться информация по фирменной технике. Информация, мнения и картинки техники не только побывавшей в руках UT2FW, но и от других радиолюбителей, пожелавших высказать свои "пять копеек" на эту тему или поделиться своими фотографиями.
Достаточно сложно придумать такой вид странички, чтобы всем это было удобно - посему сделаем её такой, чтобы было легче менять на ней оперативную информацию. А "словоблудие", которое сейчас достаточно популярно (предполагаю, оно будет и в дальнейшем не менее интересно пользователям такой техники) будет идти ссылками с датами выкладки, как это сделано в разделе "Новости"
Имеющаяся в наличии на сегодня техника перечислена в табличке с отметкой new. Информация по технике, которой уже нет в наличии отмечены как old, но инфо о ней (или достаточно качественное фото) на мой взгляд будет интересно - например, трансиверы в которые были введены улучшающие параметры изменения.
Техника. Фото. Комментарий
фото1 , фото2 , фото3 , фото4 , фото5 , фото6
Фото приведены для сравнения размеров TS-2000, IC-746PRO, IC-775DSP.
KENWOOD TS-50S old
фото1
Трансивер в хорошем состоянии, из штатов, один хозяин. На славянской территории не юзан.
ICOM IC-738 old
Трансивер в отличном состоянии, из штатов, один хозяин. На славянской территории не юзан.
Кварцевые фильтры от INRAD.new
Высококачественные CW кварцевые фильтры от американской фирмы International Radio 400Гц 455кГц и 400Гц 8,83МГц Подходят для любой техники с соответствующими промчастотами.
KENWOOD TS-850S old
сравнительное фото
Трансивер в отличном состоянии, из штатов, один хозяин. На славянской территории не юзан.
ICOM IC-775DSP old
Радио уехало к новому хозяину у которого уже есть такой же. Отмечено преимущество варианта с введённой доработкой, аналогичной как в 746PRO. Реальные замеры "динамики" этого экземпляра в Измерение параметров ТРХ KENWOOD TS-2000..
ICOM SM-20 old
Настольный микрофон ICOM SM-20.
ICOM EX-627 old
Автоматический селектор антенн EX-627. Max.input power 1000W PEP. Шнурок ACC2 для соединения селектора с трансивером прилагается. В селекторе установлена ГРОЗОЗАЩИТА! Обратите на этот немаловажный момент ! Каждое антенное гнездо зашунтировано своей индивидуальной грозозащитой.
ICOM IC-746PRO old
Трансивер в идеальном состоянии. Все упаковки, микрофон, DC шнурок, дока. В связи с изначально невысокими динамическими хар-ками приёмника введены доработки. Достигнутые параметры можно увидеть в Измерение параметров ТРХ KENWOOD TS-2000..
ICOM IC-765 old
Упакован кварцевыми фильтрами по 9МГц: FL-30(2,3kHz);FL-32A(500Hz); FL-101(250Hz). По 455кГц FL-96(2,8kHz); FL-52A(500Hz); FL-53A(250Hz).
KENWOOD TS-450SAT old
Комплектуется микрофоном МД-380А. Смотри фото3 фото4
KENWOOD TS-2000 new
фото1 фото2 фото3 фото_внутри_1 фото_внутри_2
Трансивер практически в новом виде. Передняя панель без единой потертости и следов эксплуатации. Комплектация штатная. Дополнительно есть полное описание на русском языке (бумажный вариант), мануал сервис и все компьютерные приблуды на компакт диске. Статья по замерам характеристик именно этого ТРХа. Измерение параметров ТРХ KENWOOD TS-2000.
YAESU FT-100 old
Штатная комплектация. Фото FT100+Z100 фото2
LDG Z-100 old
Автоматический тюнер. Рекомендуемая фабрикой пропускаемая мощность до 125Вт при согласуемых сопротивлениях 6-800Ом. Важная особенность тюнера в том, что он работает уже от 0,1Вт Обратите внимание на это, любители QRP
Вопросы по информации в табличке можно задать UT2FW по телефону (+380681440265), или на ut2fw(@)mail.ru (при написании скобки вокруг @ убрать), или можете наступить на ссылку слева внизу "Письмо" На диапазоне позывной UT2FW проще всего услыхать по вторникам, четвергам, пятницам в районе 3,697-3,720МГц после 23:00МСК. Параллельно, эта информация выкладывается на сайте МАГАЗИН
Ниже пошли ссылки на имеющуюся на сайте информацию по импортной технике.
Ещё табличка замеров «динамики» различной техники. Добавлены замеры IC-765, IC-7775DSP, IC-746PRO. Измерение параметров ТРХ KENWOOD TS-2000.
Обновление от 9.12.2005г. Эта статья возникла по многочисленным просьбам ХЭМов. Статья по модернизации ТРХ ICOM IC-765 и подобных ему. Информация по модификации буржуев.
Табличка замеров «динамики» различной техники. Из промышленной измерены: TS-850S, IC-765, FT-757GX, TS-570, FT-840, TS-2000. Измерение «шумовой дорожки» (односигнальной избирательности) трансиверов. Здесь же приведены картинки спектральных шумов синтезаторов различных трансиверов.
Фотки доработанного приёмника FT-920. фото1 , фото2 , фото3 , фото4 , фото5 , фото6 , фото7. Мне довелось послушать оба варианта приёмников 920-го. У стоящих на одном столе двух трансиверов FT-920. Один был в девственном виде (новый, куплен на фирме в Москве – один дядька из RU6L купил его, послухал-послухал и припёр на доделку), второй – фото его мы и видим. Дабы не обижать аматеров, влюблённых в заводскую девственность буржуйской техники – как по мне, даже «Портативный» в самой простой версии с Основной платой №2 даст огромную фору «дэвушке», хотя стоит в три раза дешевле… А вот доделанный вариант уже поставил бы на свой рабочий стол. "Рассекречиваю" автора (по его согласию) этих доработок - это Александр RN6LW. Недавно с ним беседовали в эфире - дополнительно к тому, что уже было сделано, он ещё усовершенствовал УВЧ. Теперь приёмник не перегружается даже при включении УВЧ на 40м.
Чего намеряли буржуины в своих ТРХ на май 2004г. Файл от ARRL - характеристики всех (почти) современных импортных ТРХ. Думаем они будут интересны самостоятельно перебирающему буржуинами радио-аматеру скачать файл *.pdf
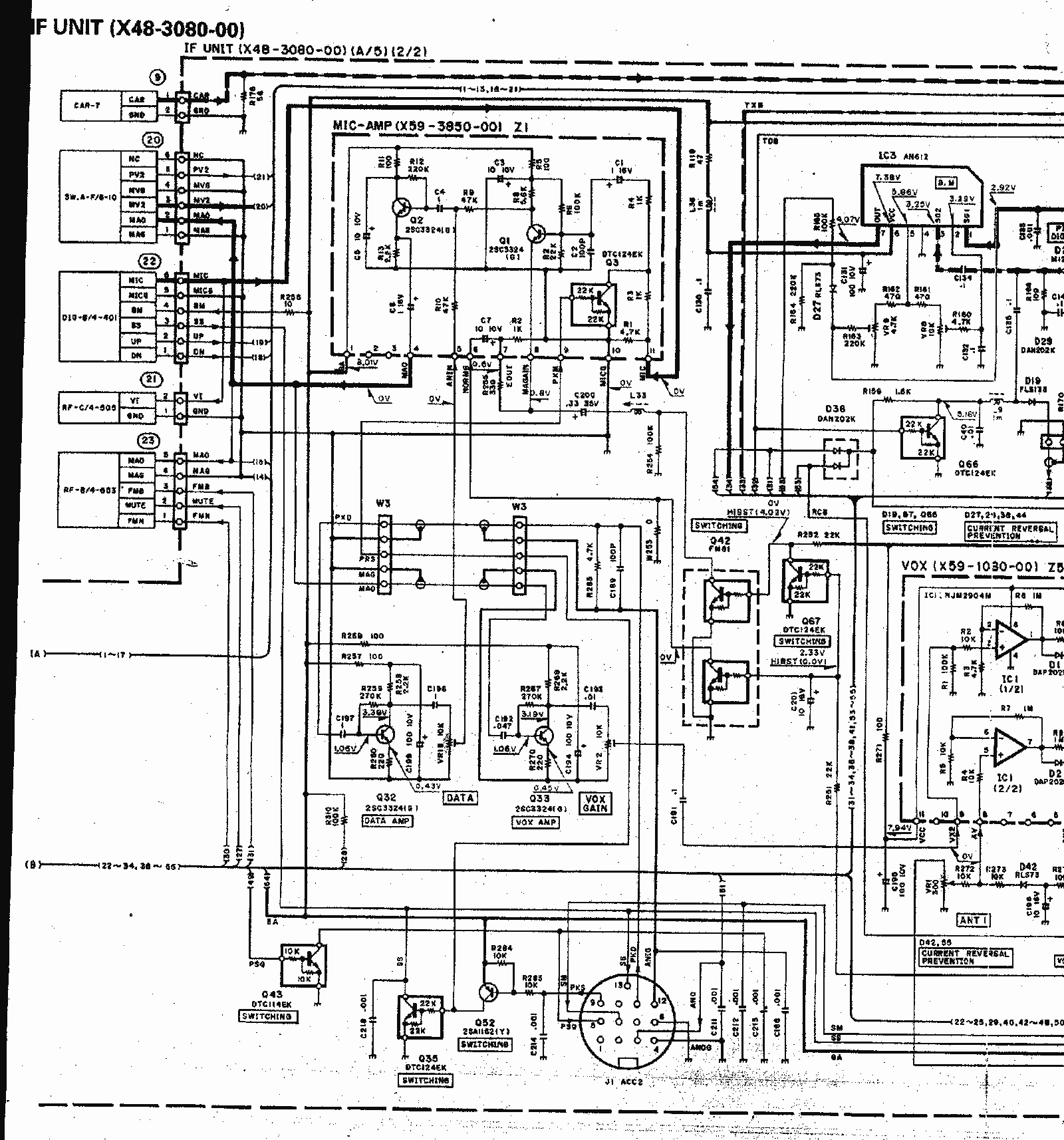
Схемы TS-850S, которых нет в мануал сервисе встречающемся в интернете. В интернете выложен мануал-сервис до 115стр. На самом же деле мануал-сервис имеет 210стр. Смотрим: файл1 , файл2 , файл3 , файл4 , файл5 , файл6 , файл7 , файл8 , файл9 , файл10 , файл11 , файл12 , файл13 , файл14 , файл15. Поскольку сайт не позволяет выложить схемы с максимальным качеством - выкладываем сильно ужатый вариант. Так что с качеством нужно мириться. Полные, с не ужатым объемом схемы есть на компакт-диске. Для приобретения которого можно обращаться к Александру. Также выложен севисный мануал в формате *.djvu (запаковано в *.zip файл - объем 11Мб) скачать , и в формате *.pdf (объем 8.2МБ) скачать.
ВНИМАНИЕ !!! Подключите два своих трансивера к одному БП !!! Для тех кому особенно дорог их буржуин" - сделано с ЗАПАСОМ!!! напруга 13,8Вольтов, ток срабатывания защиты 35А !!!, цифиры видно на приборе. За справками по приобретению - к автору. Но оговоримся сразу - ДОРОГО! фото1 , фото2 Инфо по сборке такого БП можно поглазеть по ссылке - жмём
Предполагаемое словоблудие по буржуям от UT2FW будет выложено здесь же. Когда на то действие прилетит и осенит меня моя любимая муза… Идея – дать краткую характеристику побывавшей у меня техники. На сегодня могу только доложить коротко основополагающий принцип: «Самый лучший трансивер – это тот, который хотят продать!» Посему, прежде, чем что-то покупать, выясните почему радио продаётся.
Немного обещанного словоблудия по теме


